







蓄热式废气焚烧炉主要应用与石油及化工(如塑料、橡胶、合成纤维、有机化工);油漆生产及喷漆;印刷(包括印铁、印纸、印塑料);电子元件及电线;农用药及染料;医药;显像管、胶片、磁带等。
RTO蓄热焚烧炉利用蓄热材料的直接、高效换热,用于最节能降耗的环保废气治理是国外上世纪九十年代才出来的新技术;双诚环保在消化蓄热换热原理、热力氧化炉技术基础上,开发了两厢、三厢及多厢反吹蓄热式氧化炉。
蓄热式废气焚烧炉适用范围
双诚环保生产的蓄热式废气焚烧炉主要应用与石油及化工(如塑料、橡胶、合成纤维、有机化工);油漆生产及喷漆;印刷(包括印铁、印纸、印塑料);电子元件及电线;农用药及染料;医药;显像管、胶片、磁带等。有机废气浓度在100PPM--20000PPM之间。

蓄热式废气焚烧炉介绍
RTO蓄热焚烧炉利用蓄热材料的直接、高效换热,用于最节能降耗的环保废气治理是国外上世纪九十年代才出来的新技术;双诚环保在消化蓄热换热原理、热力氧化炉技术基础上,开发了两厢、三厢及多厢反吹蓄热式氧化炉;适合于成分复杂、含有腐蚀性或卤素、硫、磷、砷等对催化剂有毒物质的低浓度、大风量的有机废气治理,也非常适用以及处理需要高温氧化才能消除气味的某些特殊臭气;这种炉型工艺先进、运行长期稳定、运行成本低廉,系统实现全自动控制。

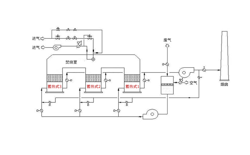
蓄热废气焚烧炉原理简介
蓄热式热氧化器(Regenerative Thermal Oxidizer,简称RTO)是一种用于处理中低浓度挥发性有机废气的节能型环保装置。
蓄热式热氧化器采用热氧化法处理中低浓度的有机废气,用陶瓷蓄热床换热器回收热量。

三厢RTO的运行过程(一进一出一反吹)
运行阶段 | 1#蓄热室 | 2#蓄热室 | 3#蓄热室 |
一 | VOCs进 | 排气 | 净化 |
二 | 净化 | VOCs进 | 排气 |
三 | 排气 | 净化 | VOCs进 |